
Đặc tính của ngành thuộc da
Qua thực tế ở Việt Nam, nước thải thuộc da là tập hợp của nhiều dòng thải khác nhau nên đặc tính rất phức tạp. Tùy vào loại hình sản xuất, công nghệ sản xuất phát sinh dạng nước thải và đặc tính nước thải khác nhau. Nước thải từ công đoạn hồi tươi, ngâm vôi, tẩy long thường có tính kiềm. Nước thải từ công đoạn làm xốp, thuộc da thường có tính axit. Nhìn chung, nước thải thuộc da thường có màu, mùi khó chịu, chất rắn lơ lửng, chất hữu cơ, thuốc nhuộm, dung môi, crom, chất diệt khuẩn, …
Thuộc da là phương pháp được con người sử dụng từ lâu đời để da động vật bền bỉ hơn, không phân hủy hoặc thối rữa trong điều kiện bình thường hoặc nóng ẩm và có những đặc tính phù hợp với mục đích sử dụng của con người. Đến nay, ngành sản xuất thuộc da vẫn tiếp tục tồn tại và phát triển. Da thuộc là một trong những chất liệu được ưu chuộng nhất, nguyên liệu không thể thiếu trong nền công nghiệp sản xuất các sản phẩm từ da, từ may mặc, thời trang đến nội thất.
Trong quá trình sản xuất, ngành thuộc da sử dụng rất nhiều hóa chất, thuốc nhuộm, dung môi và các chất phụ gia nên nước thải phát sinh của ngành này chứa các thành phần hóa chất đã sử dụng trong mỗi công đoạn sản xuất và những thành phần tách từ da. Chất ô nhiễm tách từ da: Bạc nhạc, lông vụn, da vụn, diềm da, keratin, các sản phẩm thủy phân (protein, axit amin, collagen, …). Hóa chất sử dụng: Muối ăn, muối sulfite, vôi, soda, muối ammonia, muối crom, axit, thuốc nhuộm, chất trợ nhuộm, dung môi, sơn, …
Nước thải thuộc da là nguồn ô nhiễm nặng, có độc tính cao, gây tác động tiêu cực đến môi trường sống (kể cả môi trường đất và nước) nếu không được quan tâm và xử lý đúng mức để giảm mức độ ô nhiễm đến môi trường. Các chất ô nhiễm thường chứa kim loại nặng, hợp chất sulfite, … có khả năng tích tụ trong cơ thể, gây ra một số bệnh mãn tính, ung thư đối với người và động vật.

Thành phần nước thải gây ô nhiễm ngành thuộc da
Thành phần ô nhiễm điển hình trong nước thải thuộc da: pH, độ màu, COD, BOD, dầu mỡ, chất rắn lơ lửng (SS), kim loại nặng, chất hoạt động bề mặt, tổng niơ, ammonia, …
Rửa, ngâm (hồi tươi): Nước thải chứa BOD, COD, SS, Cl-.
Ngâm vôi, tẩy lông, rửa, nạo bạc nhạc, rửa vôi, rửa: Nước thải có độ kiềm cao, BOD, Sunphit, SS cao.
Ngâm axít: Nước thải chứa axit, DS.
Thuộc Crom: Nước thải chứa axit, Crom.
Rửa: Nước thải chứa axit, Crom.
Xử lý nước thải thuộc da:
Nhuộm ăn dầu: Nước thải chứa Crom, dầu, màu, BOD, COD, SS.
Hãm và rửa: Nước thải chứa màu, BOD.
Đặc điểm chung của nước thải thuộc da:
Nước thải thuộc da thường chứa nhiều hóa chất tổng hợp như thuốc nhuộm, dung môi hữu cơ, chất rắn (TS), chất rắn lơ lửng (SS), độ màu và chất hữu cơ cao.
Nước thải thuộc da có tính chất phức tạp do tập hợp từ nhiều dòng thải khác nhau, có thể phản ứng với nhau. Cụ thể:
- Các dòng thải mang tính kiềm bao gồm nước thải từ các công đoạn hồi tươi, ngâm vôi, và khử lông.
- Các dòng thải từ công đoạn làm xốp và thuộc Crom mang tính axit.
Giải pháp xử lý nước thải:
- Cần phân loại và tách riêng các dòng thải để xử lý sơ bộ trước khi kết hợp xử lý chung. Ví dụ: tách riêng dòng ngâm vôi chứa Sunfit và dòng thuộc da chứa Crom.
- Nước thải thuộc da có COD khá cao, với tỷ lệ BOD/COD lớn, có thể áp dụng biện pháp xử lý sinh học. Tuy nhiên, cần tiến hành xử lý hóa lý để loại bỏ SS và các chất độc hại trước khi đưa vào công trình xử lý sinh học.
Xem thêm: XỬ LÝ NƯỚC THẢI DỆT NHUỘM THEO CÔNG NGHỆ MỚI
Công nghệ xử lý nước thải thuộc da phụ thuộc vào yêu cầu chất lượng nước sau xử lý và nhu cầu tái sử dụng nước thải. Các phương pháp xử lý nước thải dệt nhuộm được áp dụng hiện nay thường kết hợp giữa xử lý cơ học, xử lý hóa học, xử lý hóa lý và xử lý sinh học.
Tùy vào tính chất nước thải và yêu cầu xả thải, ta có thể kết hợp xử lý nhiều bậc để hiệu quả cao hơn. Nước thải thuộc da có nồng độ chất rắn lơ lửng cao, chất hữu cơ cao, thành phần phức tạp và chứa nhiều hợp chất khó phân hủy sinh học, đồng thời có các chất phụ gia và các chất độc hại có khả năng gây ức chế vi sinh vật, không thích hợp đưa trực tiếp vào hệ thống xử lý sinh học.
Vì vậy, ta phải tiến hành xử lý sơ bộ nước thải trước khi đưa nước thải vào các công trình xử lý sinh học nhằm loại bỏ chất rắn lơ lửng, chất độc hại và tăng khả năng xử lý của vi sinh vật. Vì mỗi loại nước thải có thành phần và tính chất đặc trưng khác nhau nên công nghệ xử lý tương ứng cũng rất khác nhau. Nhìn chung, công nghệ xử lý nước thải thuộc da thường được áp dụng như sau:

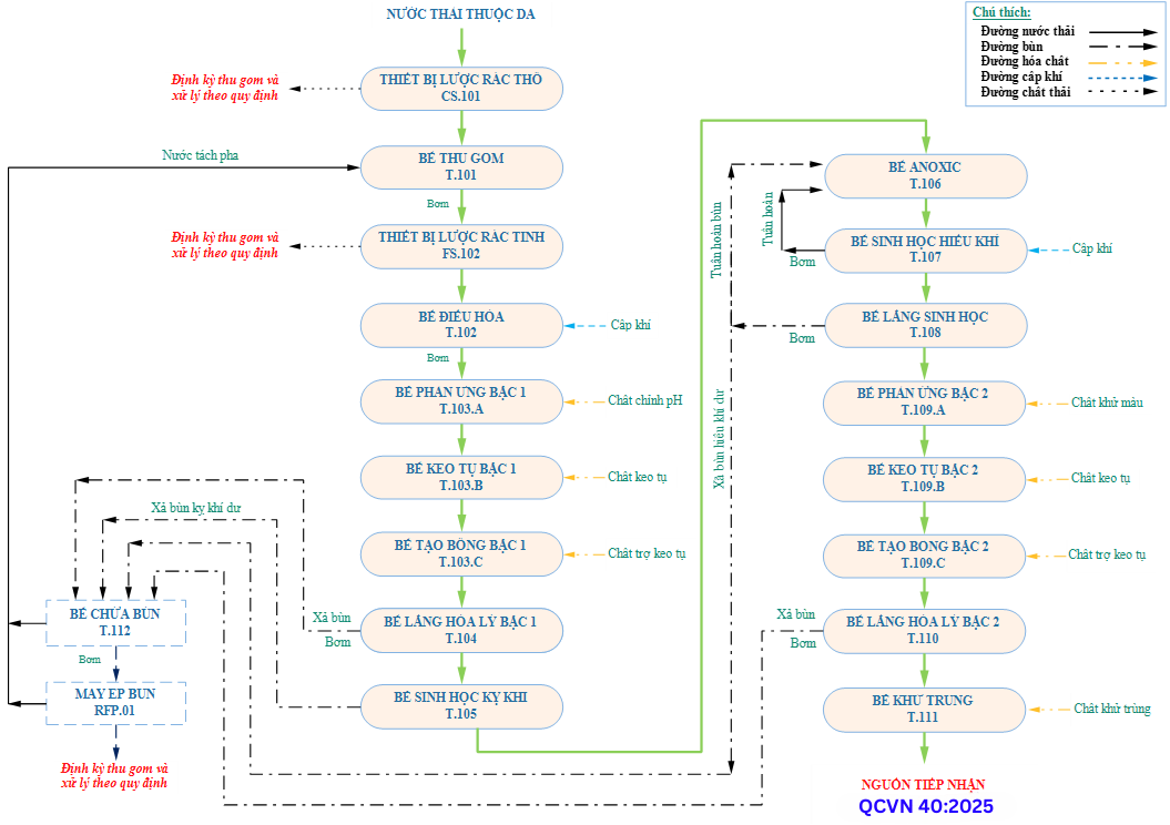
Sơ đồ công nghệ xử lý nước thải thuộc da điển hình.
v Thuyết minh công nghệ:
Nước thải phát sinh từ quá trình sản xuất và sinh hoạt được thu gom và đưa vào hệ thống xử lý nước thải của nhà máy. Tại đây, nước thải qua các công đoạn sau:
Ø Hố thu gom nước thải – T.101
Nước thải từ hoạt động sinh hoạt và quá trình sản xuất của nhà máy được dẫn vào mương dẫn nước thải. Trên mương dẫn bố trí song chắn rác thô để giữ lại các chất thải rắn có trong nước thải, tránh các sự cố về máy bơm: nghẹt bơm, gãy cánh bơm,… ngăn chặn sự mài mòn động cơ bơm tại các công trình xử lý tiếp theo. Chất thải rắn bị giữ lại tại song chắn rác thô được thu gom định kỳ để xử lý theo quy định. Nước thải sau khi đi qua song chắn rác thô sẽ tự chảy xuống bể thu gom T.101 và được bơm lên bể điều hòa T.102.
Ø Bể điều hòa nước thải - T.102.A
Nước thải từ bể thu gom T.101 được bơm lên bể điều hoà T.102. Trước đó, nước thải sẽ được dẫn qua thiết bị lược rác tinh để giữ lại chất thải rắn có trong nước thải, tránh các sự cố về máy bơm: nghẹt bơm, gãy cánh bơm, … ngăn chặn mài mòn động cơ bơm tại các công trình xử lý tiếp theo, ngăn chặn sự xâm nhập của dị vật: sỏi đá, túi nylon, chất thải rắn, … vào bể xử lý sinh học và các chất nổi trong bể sinh học có thể làm hệ thống xử lý kém hiệu quả.
Các chất thải rắn bị giữ lại tại thiết bị lược rác được thu gom định kỳ để xử lý theo quy định. Nước thải sau khi qua thiết bị lược rác tinh sẽ tự chảy xuống bể điều hòa T.102.
Bể điều hòa có nhiệm vụ điều hòa lưu lượng và nồng độ các chất ô nhiễm trong nước thải một cách ổn định trước khi đưa vào các công trình ở phía sau, đặc biệt là cụm bể sinh học giúp cho các vi sinh có thể thích nghi với nước thải trong điều kiện ổn định, tránh được tình trạng vi sinh bị sốc tải.
Từ bể điều hòa nước thải, nước thải được bơm với lưu lượng và nồng độ ổn định vào bể keo tụ T.103.A của cụm xử lý hóa lý bậc 1.
Ø Bể phản ứng bậc 1 – T.103.A
Nước thải từ quá trình sản xuất thuộc da có thành phần pH dao động tương đối lớn, ảnh hưởng xấu đến hiệu quả xử lý và dễ gây sự cố cho các công trình xử lý ở phía sau.
Tại đây, hóa chất điều chỉnh pH được châm vào bể nhằm chỉnh pH để duy trì ở pH ổn định, tạo môi trường thuận lợi cho quá trình xử lý đạt hiệu quả nhất. Nước thải sau khi điều chỉnh pH sẽ tự chảy vào bể keo tụ bậc 1 T.103.B ở phía sau.
Ø Bể keo tụ bậc 1 – T.103.B
Nước thải từ quá trình sản xuất thuộc da có tính chất rất phức tạp và thường chứa hàm lượng các chất hữu cơ, cặn lơ lửng, độ màu, … tương đối cao. Phương pháp keo tụ - tạo bông sử dụng các chất keo tụ nhằm phá vỡ sự bền vững của các hạt keo để xử lý là tối ưu nhất.
Các hóa chất keo tụ thường được sử dụng trong lĩnh vực xử lý nước thải như: phèn sắt, PAC hoặc phèn nhôm, …
Tại đây, hóa chất keo tụ được châm vào để làm các hạt keo mất ổn định và hình thành các bông cặn lớn hơn và dễ lắng hơn. Nước thải sau khi điều chỉnh pH sẽ tự chảy vào bể tạo bông bậc 1 T.103.C ở phía sau.
Ø Bể tạo bông bậc 1 – T.103.C
Tại đây, hóa chất trợ keo tụ được châm vào nhằm kích thích sự hình thành các bông cặn có kích thước lớn và dễ lắng, giúp nâng cao hiệu quả lắng cặn. Nước thải sau khi tạo bông sẽ tự chảy vào bể lắng hóa lý bậc 1 T.104 để tách cặn lắng.
Ø Bể lắng hóa lý bậc 1 – T.104
Nước thải sau khi khi qua bể tạo bông bậc 1 T103.B sẽ chảy qua bể lắng hóa lý bậc 1 T.104. Tại đây, các bông cặn từ quá trình keo tụ - tạo bông với kích thước lớn được hình thành sẽ lắng xuống đáy bể lắng.
Phần nước trong bề mặt sau khi đi ra khỏi bể lắng hóa lý bậc 1 sẽ tự chảy vào bể sinh học kỵ khí T.105 ở phía sau. Lượng bùn lắng hóa lý định kỳ sẽ được xả vào bể chứa bùn T.112.
Ø Ø Bể sinh học kỵ khí – T.105
Nước thải sinh hoạt từ bể điều hòa được bơm vào bể sinh học kỵ khí T.105 với mục đích chính để phân hủy chất hữu cơ trong điều kiện không có ô xy. Trong suốt quá trình kỵ khí, chất hữu cơ hòa tan và không hòa tan được chuyển hóa thành khí CH4 (70 – 80%) và CO2 (20 – 30%) thông qua 4 quá trình: thủy phân, axit hóa, acetate hóa và metan hóa.
Nước thải sau khi đi ra khỏi bể sinh học kỵ khí sẽ tự chảy tràn qua bể Anoxic T.106 để khử nitrate.
Ø Bể Anoxic – T.106
Bể Anoxic được sử dụng với mục đích chính để khử nitơ từ sự chuyển hóa nitrate thành nitơ tự do. Lượng nitrate này được tuần hoàn từ lượng bùn tuần hoàn từ bể lắng sinh học T.108 và lượng nước thải tuần hoàn từ bể sinh học hiếu khí T.107 để giữ ổn định nồng độ bùn hoạt tính và tạo sinh khối cho vi sinh vật.
Việc khử nitơ được thực hiện trong hai bước. Bước thứ nhất, nitrate được khử thành nitrite. Bước hai, nitrite được khử thành khí nitơ tự do. Tổng quá trình khử nitrate:
NO3- + 1,08CH3OH + H+ → 0,065C5H7O2N + 0,47N2↑ + 0,76 CO2↑ + 2,44H2O
Ø Bể sinh học hiếu khí – T.107
Bể sinh học hiếu khí xảy ra quá trình xử lý các chất hữu cơ trong nước thải nhờ vi sinh vật lơ lửng – quá trình bùn hoạt tính. Trong điều kiện thổi khí liên tục, vi sinh vật hiếu khí thường tồn tại ở trạng thái lơ lửng (bùn hoạt tính) sẽ phân hủy các hợp chất hữu cơ có trong nước thải thành các hợp chất vô cơ đơn giản như CO2 và nước,… theo phản ứng sau:
Chất hữu cơ + VSV hiếu khí → H2O + CO2 + sinh khối mới + …
Bên cạnh đó, trong bể sinh học hiếu khí diễn ra quá trình nitrate hóa. Nitrate hóa là quá trình sinh học oxy hóa ammonia thành nitrite và cuối cùng là nitrate. Hai chủng vi sinh thực hiện chức năng trên là Nitrosomonas và Nitrobacter, lần lượt chuyển hóa ammonia thành nitrite và nitrite thành nitrate. Phương trình tổng quát:
NH4+ + 2O2 → NO3- + 2H+ + H2O
Một phần nước thải từ bể sinh học hiếu khí T.107 được bơm tuần hoàn về bể Anoxic T.106 để khử nitrate và nước thải sau khi ra khỏi bể sinh học hiếu khí sẽ tự chảy tràn qua bể lắng sinh học T.108 để tách bùn hoạt tính.
Ø Bể lắng sinh học – T.108
Tại bể lắng sinh học T.108 xảy ra quá trình lắng tách pha và giữ lại phần bùn (vi sinh vật). Phần bùn lắng này chủ yếu là vi sinh vật trôi ra từ bể sinh học hiếu khí. Phần bùn lắng được bơm tuần hoàn về bể sinh học hiếu khí để duy trì nồng độ bùn trong bể. Phần bùn dư còn lại sẽ được bơm vào bể chứa bùn T.112. Phần nước trong bề mặt khi đi ra khỏi bể lắng sinh học sẽ tự chảy vào bể phản ứng bậc 2 T.109.A ở phía sau.
Ø Bể phản ứng bậc 2 – T.109.A
Sau quá trình xử lý sinh học, nước thải vẫn còn chứa hàm lượng COD, chất rắn lơ lửng và độ màu còn rất cao, chưa đảm bảo điều kiện xả thải vào nguồn tiếp nhận, đặc biệt là độ màu. Tại bể phản ứng bậc 2, hóa chất khử màu được châm vào bể nhằm để loại bỏ các hạt keo gây độ màu. Nước thải sau quá trình phản ứng sẽ chảy vào bể keo tụ bậc 2 T.109.B ở phía sau.
Ø Bể keo tụ bậc 2 – T.109.B
Nước thải sau khi khử màu chứa hàm cặn lơ lửng rất cao, chưa đảm bảo điều kiện xả thải vào nguồn tiếp nhận. Do đó, cần phải xử lý các chất này và phương pháp keo tụ - tạo bông để xử lý là tối ưu nhất vì các chất này tồn tại dưới dạng các hạt mịn, hạt keo, huyền phù phân tán trong môi trường nước.
Tại đây, hóa chất keo tụ được châm vào để làm các hạt keo mất ổn định và hình thành các bông cặn lớn hơn và dễ lắng hơn. Hóa chất điều chỉnh pH được châm vào bể nhằm chỉnh pH để duy trì ở pH ở ngưỡng tối ưu, tạo môi trường thuận lợi cho quá trình keo tụ - tạo bông đạt hiệu quả nhất. Nước thải sau khi chỉnh pH sẽ chảy vào bể tạo bông bậc 2 T.109.C ở phía sau.
Ø Bể tạo bông bậc 2 – T.109.C
Tương tự như bể tạo bông bậc 1, hóa chất trợ keo tụ được châm vào nhằm để hình thành các bông cặn có kích thước lớn và dễ lắng, giúp nâng cao hiệu quả lắng cặn. Nước thải sau khi tạo bông sẽ tự chảy vào bể lắng hóa lý bậc 2 T.110 để tách cặn lắng.
Ø Bể lắng hóa lý bậc 2 – T.110
Nước thải sau khi qua bể tạo bông bậc 2 sẽ tự chảy qua bể lắng hóa lý bậc 2 T.110. Tại đây, các bông cặn từ quá trình keo tụ - tạo bông hình thành với kích thước lớn sẽ lắng xuống đáy bể lắng hóa lý bậc 2. Lượng bùn lắng hóa lý sẽ được thường xuyên xả vào bể chứa bùn T.112. Phần nước trong bề mặt sau khi đi ra khỏi bể lắng hóa lý bậc 2 sẽ tự chảy vào bể khử trùng T.111 ở phía sau.
Ø Bể khử trùng – T.111
Nước trong sau khi qua bể lắng hóa lý bậc 2 tự chảy vào bể khử trùng và hóa chất khử trùng (Javen) được bơm định lượng bơm vào bể để tiêu diệt các vi trùng gây bệnh như: E.Coli, Coliform, … hiện diện trong nước thải trước khi thải ra môi trường. Nước sau xử lý đạt
Quy chuẩn kỹ thuật quốc gia về nước thải công nghiệp - QCVN 40:2025/BTNMT.
Ø Bể chứa bùn – T.112
Quá trình xử lý sinh học sẽ làm gia tăng liên tục lượng bùn vi sinh trong bể sinh học.
Lượng bùn này được đưa về bể chứa bùn. Ngoài lượng bùn vi sinh phát sinh trong quá trình xử lý sinh học, quá trình xử lý nước thải bằng phương pháp hóa lý cũng phát sinh một lượng bùn đáng kể (còn gọi là bùn hóa lý). Lượng bùn này được thu gom và đưa về bể chứa bùn. Tại đây, bùn ướt sẽ được bơm vào máy ép bùn để ép khô bùn.
Ø Máy ép bùn – RFP.01
Máy ép bùn là một thiết bị được sử dụng ở công đoạn cuối trong quy trình xử lý nước thải. Máy ép bùn được sử dụng làm giảm độ ẩm cho bùn với các ưu điểm như sau: tạo bùn khô, tỷ lệ chất rắn được giữ lại cao, yêu cầu về năng lượng vừa phải, vận hành đơn giản, chi phí vận hành và đầu tư khá thấp.
Phần bùn sau ép được lưu trữ tại khu vực chứa bùn và sau đó định kỳ sẽ được xe thu gom vận chuyển đến nơi xử lý theo quy định của Chủ đầu tư. Phần nước tách pha từ máy ép bùn được dẫn về bể thu gom nước thải T.101 để tiếp tục xử lý.
Trên đây là những thông tin cơ bản về nước thải thuộc da và công nghệ xử lý nước thải thuộc da để quý khách hàng có thể tham khảo. Để được tư vấn kỹ hơn về hệ thống xử lý nước thải thuộc da, Quý Công ty hãy liên hệ với công ty môi trường Đạt Hoàng Gia để được hỗ trợ, tư vấn miễn phí.
Đạt Hoàng Gia trải qua hơn 12 năm hình thành và phát triển, với bề dày kinh nghiệm hoạt động trong lĩnh vực xử lý nước thải đã phục vụ nhiều công ty, doanh nghiệp, tập đoàn lớn của Việt Nam và quốc tế trong lĩnh vực thuộc da.
Chúng tôi chuyên thiết kế mới, cải tạo và nâng cấp trạm xử lý nước thải thuộc da. Đội ngũ kỹ sư của Đạt Hoàng Gia trực tiếp thực hiện từ khảo sát; thi công xây dựng; cung cấp và lắp đặt thiết bị công nghệ; thi công điện; vận hành thử nghiệm, hướng dẫn đào tạo và chuyển giao công nghệ; bảo hành và bảo trì công trình. Chúng tôi đã – đang và sẽ tiếp tục đồng hành với đối tác trong lĩnh vực xử lý nước thải thuộc da và những ngành nghề khác nhằm bảo vệ môi trường, góp phần vào sự phát triển của khách hàng, mang lại giá trị, lợi ích cho cộng đồng và xã hội thông qua các công trình, sản phẩm và dịch vụ chất lượng.
Với đội ngũ quản lý, nhân viên kỹ thuật có trình độ cao, giàu kinh nghiệm thực tế trong lĩnh vực xử lý nước thải thuộc da, tinh thần trách nhiệm cao, tâm huyết, năng động, sáng tạo, tự tin cùng với thái độ làm việc tích cực.
Chúng tôi cam kết với Quý khách hàng:
a. Chất lượng nước sau xử lý đảm bảo đạt theo yêu cầu.
b. Công nghệ xử lý với hiệu quả xử lý và độ ổn định cao nhất.
c. Chi phí đầu tư hợp lý, hiệu quả đầu tư cao.
d. Chi phí vận hành tối ưu nhất.
e. Chế độ bảo hành, bảo trì lâu dài.
f. Tổ chức thi công chặt chẽ, đảm bảo công trình đạt chất lượng, thẩm mỹ và tiến độ, luôn đáp ứng tốt hơn mọi sự cam kết với khách hàng.
g. Quá trình vận hành hệ thống đơn giản.
h. Đội ngũ chuyên viên hỗ trợ tư vấn, giải đáp mọi vướng mắc trong suốt quá trình vận hành sau khi đã chuyển giao cho khách hàng.
i. Điều khoản thanh toán và hình thức thanh toán linh hoạt (có phát hành chứng thư bảo lãnh đảm bảo quyền lợi của khách hàng và nhà thầu).
j. Thiết bị chuyên dụng, tuổi thọ thiết bị cao và khả năng thay thế linh kiện linh hoạt, hiệu suất cao, độ bền cao, phù hợp với môi trường nước thải.
Quý khách hàng quan tâm và có nhu cầu thiết kế thi công xây dựng, cải tạo và nâng cấp hệ thống xử lý nước thải thuộc da hoặc các ngành nghề khác, hãy liên hệ với công ty môi trường Đạt Hoàng Gia qua hotline: 0328 196 623 0906 313 246 để được hỗ trợ, tư vấn miễn phí và báo giá nhanh nhất. Chúng tôi tin tưởng sẽ đem đến cho Quý khách hàng giải pháp xử lý hiệu quả và tối ưu chi phí nhất.
Ý kiến bạn đọc
Nhiều người sẽ đặt ra câu hỏi vì sao nước thải nhà hàng, khách sạn lại cần phải có hệ thống xử lý, để hiểu rõ hơn về vấn đề này chúng ta hay cùng nhau...
Tìm hiểu quy trình xử lý nước thải xi mạ hiệu quả, tiết kiệm chi phí với công nghệ mới nhất. Đảm bảo nước thải đạt QCVN 40:2025/BTNMT, loại bỏ kim...
Nước thải y tế được xem là một trong những loại nước thải nguy hại nhất, tiềm ẩn nhiều rủi ro đối với sức khỏe con người và môi trường. Thành phần của...
Nước thải chế biến thủy sản chứa hàm lượng chất hữu cơ, dầu mỡ, đạm và mùi hôi cao, nếu không được xử lý đúng quy trình sẽ gây ô nhiễm nghiêm trọng...
Ngành bia – nước giải khát tại Việt Nam phát triển mạnh mẽ, kéo theo lượng nước thải lớn từ quá trình sản xuất và vệ sinh thiết bị. Loại nước thải này...
Hiện nay, cùng với sự gia tăng về số lượng học sinh – sinh viên, các trường học ngày càng mở rộng quy mô và xây dựng nhiều khu nhà vệ sinh, căn tin....
Tại nhà máy sản xuất thực phẩm, môi trường sản xuất phải luôn được kiểm soát nghiêm ngặt để sản phẩm tạo ra sạch, an toàn và giữ được chất lượng tốt...
Nước thải tinh bột sắn là một trong những loại nước thải công nghiệp có tải lượng ô nhiễm hữu cơ cao nhất hiện nay. Thành phần nước thải chứa nhiều...
Tình hình nước rỉ rác và nguồn phát sinh nước rỉ rác hiện nay. Thành phần có trong nước rỉ rác cần được làm sạch vì thế công nghệ xử lý nước rỉ rác...
Nước thải sinh hoạt thường gây ô nhiễm môi trường cần được xử lý, ở bài viết này Đạt Hoàng Gia sẽ cung cấp đến cho quý khách hàng về công nghệ xử lý...
Khi hệ thống khí thải có các dấu hiệu như: khí thải đầu ra không đạt tiêu chuẩn, hệ thống thường xuyên bị hư hỏng, chi phí vận hành hệ thống cao,......
Công nghệ IFAS (Intergrated fixed film activated sludge): Là công nghệ kết hợp đồng thời hai kỹ thuật xử lý bằng vi sinh: một là, kỹ thuật vi sinh...
Nước thải nhiễm mặn là một đối tượng khá đa dạng và phức tạp, nhưng có đặc điểm chung là có nồng độ muối cao, đòi hỏi những công nghệ xử lý đặc biệt,...
Công nghệ Unitank là gì?Unitank là công nghệ hiếu khí xử lý nước thải bằng bùn hoạt tính, quá trình xử lý liên tục và hoạt động theo chu kì. Nhờ quá...
Trong điều kiện không có ôxy, các chất hữu cơ có thể bị phân hủy nhờ vi sinh vật và sản phẩm cuối cùng của quá trình này là các chất khí như metan...
Đất nước ngày một phát triển, kéo theo đó là sự phát triển như vũ bão của khoa học kĩ thuật. Đất nước ngày càng công nghiệp hóa, hiện đại hóa thì các...
Nước thải sinh hoạt có những đặc tính và chỉ tiêu chất lượng chung có thể phán đoán và đánh giá khi chọn các công trình xử lý đã phổ biến, còn nước...
Hóa chất dùng trong xử lý nước thải, sản phẩm chất phụ liệu cho chăn nuôi ngày nay không còn xa lạ với doanh nghiệp. Một hóa chất an toàn, ít ngây hại...
Hiện nay, ngành cao su nước ta đang phát triển mạnh mẽ và đem lại lợi nhuận lớn. Sự phát triển này đồng nghĩa với việc lượng chất thải ra môi trường...
Bể tự hoại đầu tiên xuất hiện ở Pháp vào năm 1860, do kỹ sư Fosse Mouras phát minh ra. Cho đến nay, loại công trình xử lý nước thải tại chỗ này đã...
Bể Tuyển Nổi là một công trình trong hệ thống xử lý nước thải. Với mục đích loại bỏ các chất rắn lơ lửng có kích thước rất nhỏ, không thể thu hồi ở...
Bể tự hoại là công trình xử lý nước thải bậc một (xử lý sơ bộ) đồng thời thực hiện ba chức năng: lắng nước thải, lên men cặn lắng và lọc nước thải sau...
Phương pháp tuyển nổi thường được sử dụng để tách các tạp chất (ở dạng hạt rắn hoặc lỏng) phân tán không tan, khả năng tự lắng kém ra khỏi pha lỏng....
Quá trình phân hủy kỵ khí các chất hữu cơ là quá trình sinh hóa phức tạp tạo ra hàng trăm sản phẩm trung gian và phản ứng trung gian.
Trong xử lý nước thải, “Bể Anoxic” là bể quan trọng trong quá trình xử lý amoni và nitơ trong nước thải bằng phương pháp sinh học. Công nghệ khử nitơ...
TÍNH TOÁN THIẾT KẾ BỂ TRỘN_TÍNH TOÁN THIẾT KẾ BỂ KEO TỤ - TẠO BÔNG
Trong quá trình mạ, sinh ra bụi và khí độc hại. ví dụ như: HCN, N02, NO … bụi mù axit crôm, axit, kiềm … Những chất này ảnh hưởng nghiêm trọng đến môi...
CO2 được biết đến bởi tác động của nó đối với hiện tượng biến đổi khí hậu toàn cầu. Tuy nhiên CO2 có thể được tái chế thành nhiên liệu và hóa chất....
Công nghệ xử lý nước thải luôn đóng một vai trò đặc biệt quan trọng và ảnh hưởng tới hiệu xuất của hệ thống xử lý nước thải. Đó là điều hiển nhiên,...